½ñÄê»á¹ÙÍø?´¬Ôغ½ÐÐÊý¾Ý¼Í¼ÒÇ"> "> ½ñÄê»á¹ÙÍø?´¬Ôغ½ÐÐÊý¾Ý¼Í¼ÒÇ

½ñÄê»á¹ÙÍø

½ñÄê»á¹ÙÍø?´¬Ôغ½ÐÐÊý¾Ý¼Í¼ÒÇ

20230717
  • 1232131
  • DSC_3133
  • DSC_0323.00_00_36_22.Still001
  • ½ñÄê»á | ¹Ù·½ÍøÕ¾
  • _20220511090808
  • 1232131
  • DSC_3133
  • DSC_0323.00_00_36_22.Still001
  • ½ñÄê»á | ¹Ù·½ÍøÕ¾
  • _20220511090808

½ñÄê»á¹ÙÍø?´¬Ôغ½ÐÐÊý¾Ý¼Í¼ÒÇ

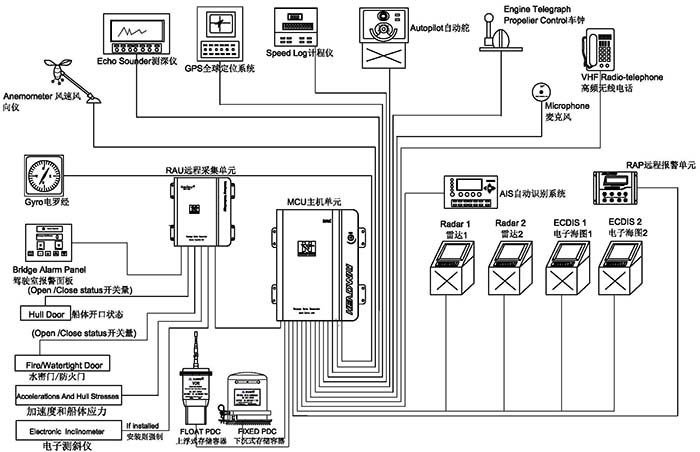
´¬Ôغ½ÐÐÊý¾Ý¼Í¼ÒÇ£¨VDR£©Óֳơ°´¬²°ºÚÏ»×Ó¡±£¬£¬£¬£¬£¬Ö÷ÒªÓÃÓÚʵʱÊÕÂ޺ͼͼ´¬²°º½ÐÐÀú³ÌÖеÄÖÖÖÖº½ÐÐÊý¾Ý£¬£¬£¬£¬£¬°üÀ¨Ê±¼ä£¬£¬£¬£¬£¬´¬Î»£¬£¬£¬£¬£¬ËÙÂÊ£¬£¬£¬£¬£¬Ë®É£¬£¬£¬£¬ô¼Ïò£¬£¬£¬£¬£¬¼ÝÊ»ÊÒÉùÒô£¬£¬£¬£¬£¬Í¨Ñ¶ÉùÒô£¬£¬£¬£¬£¬·çËÙ¡¢·çÏò£¬£¬£¬£¬£¬±¨¾¯ÐÅÏ¢µÈ£¬£¬£¬£¬£¬¶Ô´¬²°ÊÓ²ìʹÊÔµ¹ÊÔ­ÓÉ¡¢Ñ°ÕÒÖ¤¾ÝÁ´¡¢¶¨ÐÔ¼°Éƺó´¦Öóͷ£ÓÐמÙ×ãÇáÖØµÄ×÷Óᣡ£¡£¡£¡£¡£¡£¡£

Á¬Ã¦Ñ¯¼Û
  • ϵͳÏÈÈÝ
  • ÔÚÏßѯ¼Û

ϵͳÏÈÈÝ


´¬Ôغ½ÐÐÊý¾Ý¼Í¼ÒÇ£¨VDR£©ÓÖ³ÆÎª¡¸´¬²°ºÚÏ»×Ó¡¹£¬£¬£¬£¬£¬ÓÃÓÚʵʱÊÕÂ޺ͼͼ´¬²°º½ÐÐÀú³ÌÖеÄÖÖÖÖº½ÐÐÊý¾Ý£¬£¬£¬£¬£¬°üÀ¨Ê±¼ä£¬£¬£¬£¬£¬´¬Î»£¬£¬£¬£¬£¬ËÙÂÊ£¬£¬£¬£¬£¬Ë®É£¬£¬£¬£¬ô¼Ïò£¬£¬£¬£¬£¬¼ÝÊ»ÊÒÉùÒô£¬£¬£¬£¬£¬Í¨Ñ¶ÉùÒô£¬£¬£¬£¬£¬·çËÙ¡¢·çÏò£¬£¬£¬£¬£¬±¨¾¯ÐÅÏ¢µÈ£¬£¬£¬£¬£¬¶Ô´¬²°ÊÓ²ìʹÊÔµ¹ÊÔ­ÓÉ¡¢Ñ°ÕÒÖ¤¾ÝÁ´¡¢¶¨ÐÔ¼°Éƺó´¦Öóͷ£ÓÐמÙ×ãÇáÖØµÄ×÷Óᣡ£¡£¡£¡£¡£¡£¡£


1232131


½ñÄê»á¹ÙÍø?´¬Ôغ½ÐÐÊý¾Ý¼Í¼ÒÇ£¨HMT-100A£©¾­Óɹú¼Êº£ÊÂ×éÖ¯Ö´Ðбê×¼ MSC 333(90)ÒªÇóÅú×¼£¬£¬£¬£¬£¬ÇкÏIEC61161-1-2013£¬£¬£¬£¬£¬IEC 60945 ¹æ·¶¡£¡£¡£¡£¡£¡£¡£¡£ÏµÍ³º­¸ÇÉϸ¡Ê½Êý¾Ý±£» £»£» £»£»£»£»£»¤Æ÷¡¢Ï³ÁʽÊý¾Ý±£» £»£» £»£»£»£»£»¤Æ÷£¬£¬£¬£¬£¬ÒÔ¼°Ö÷»úµ¥Î»¡¢±¸ÓõçÔ´¡¢Ô¶³ÌÊÕÂÞµ¥Î»¡¢Ô¶³Ì±¨¾¯µ¥Î»¼°Âó¿Ë·çµÈ£¬£¬£¬£¬£¬¿ÉʵÏÖ´¬²°º½ÐÐ״̬ÏÂ30ÌìÄÚµÄÖÖÖÖÐÅÏ¢Êý¾ÝÍøÂçÓëÖü´æ¡£¡£¡£¡£¡£¡£¡£¡£



ϵͳ×é³É


¡¾Ö÷»úÏä¡¿

DSC_3133

ǶÈëʽlinux²Ù×÷ϵͳ£¬£¬£¬£¬£¬¿É¿¿ÐÔ¸ü¸ß£¬£¬£¬£¬£¬×°±¸ÇáÓ¯¡¢Ìå»ýС£¬£¬£¬£¬£¬ÊʺÏÖÖÖÖÀàÐ͵Ĵ¬²°×°Öᣡ£¡£¡£¡£¡£¡£¡£¹¦ÂʵÍÖÁ20W£¬£¬£¬£¬£¬ÎÞÐëµçÉÈÀäÈ´£¬£¬£¬£¬£¬»úÏäΪȫ¹Ø±ÕÉè¼Æ£¬£¬£¬£¬£¬×î´óÏÞ¶È×èÖ¹»Ò³¾½øÈë¡£¡£¡£¡£¡£¡£¡£¡£



¡¾Ï³ÁʽÊý¾Ý±£» £»£» £»£»£»£»£»¤Æ÷¡¿

½ñÄê»á | ¹Ù·½ÍøÕ¾

µ±´¬²°Ê§Êºó£¬£¬£¬£¬£¬¡°Ï³ÁʽÊý¾Ý±£» £»£» £»£»£»£»£»¤Æ÷¡±»áËæ´¬³ÁÖÁË®µ×£¬£¬£¬£¬£¬Í¬Ê±£¬£¬£¬£¬£¬Í¨¹ý·¢ËÍÉùÄÅÐźÅ£¬£¬£¬£¬£¬×ÊÖúËѾÈÖ°Ô±ÔÚˮϿìËÙ¶¨Î»´¬²°ÑÍûλÖᣡ£¡£¡£¡£¡£¡£¡£½ñÄê»á¹ÙÍø´¬Ôغ½ÐÐÊý¾Ý¼Í¼ÒÇ¡°Ï³ÁʽÊý¾Ý±£» £»£» £»£»£»£»£»¤Æ÷¡±¿É¼Í¼48Сʱ´¬²°º½ÐÐÊý¾Ý£¬£¬£¬£¬£¬ÆäÍⲿ²ÄÖÊΪîѸֽðÊô£¬£¬£¬£¬£¬ÄÚ²¿ÓɾøÔµ²ã¡¢·Àº®±£Î²ãºÍ´æ´¢Æ÷×é³É£¬£¬£¬£¬£¬¾ßÓм«Ç¿µÄÄÍ»ðÉÕ¡¢ÄÍË®ÅÝ¡¢¿¹¼·Ñ¹¡¢¿¹¸ß¿ÕˤÂä¡¢¿¹µç´Å×ÌÈŵÈÌØÕ÷£¬£¬£¬£¬£¬Ïà¹ØÊµÑé±ê×¼ÔÚ¹ú¼Êµç¹¤Î¯Ô±»áIEC61996¹æ·¶£¨2000ÄêÐû²¼£©ÖÐÓÐÃ÷È·ÒªÇ󣨼ûÏ£©¡ª¡ª


¡ö  ´©´Ì£º´øÓÐÖ±¾¶100ºÁÃ××¶Í·µÄÖØ250ǧ¿ËµÄÎïÌå´Ó3Ã׸ߴ¦ÂäÏ£» £»£» £»£»£»£»£»

¡ö  ¹¥»÷£º50gµÄ°ëÕýÏÒÂö³å£¬£¬£¬£¬£¬Ò»Á¬11ms£» £»£» £»£»£»£»£»

¡ö  ÄÍ»ð£º260¶ÈµÄµÍÎÂ10Сʱ£¬£¬£¬£¬£¬1100¶ÈµÄ¸ßÎÂ1Сʱ£» £»£» £»£»£»£»£»

¡ö  ÉѹÁ¦£ºÔÚº£Ë®Öо­ÊÜ6000Ã×µÄË®ÉîѹÁ¦ºÍ30ÌìµÄº£Ë®½þÅÝ¡£¡£¡£¡£¡£¡£¡£¡£



¡¾Éϸ¡Ê½Êý¾Ý±£» £»£» £»£»£»£»£»¤Æ÷¡¿

½ñÄê»á | ¹Ù·½ÍøÕ¾

µ±´¬²°ÑÍû£¬£¬£¬£¬£¬¡°Éϸ¡Ê½Êý¾Ý±£» £»£» £»£»£»£»£»¤Æ÷¡±µ¯³ö²¢¸¡ÖÁË®Ãæ£¬£¬£¬£¬£¬²¢½èÖúÎÀÐÇʾλ±êµÄ¹¦Ð§£¬£¬£¬£¬£¬Ïò¹ú¼ÊËѾÈÎÀÐÇϵͳ£¨COSPAS-SARSAT£©·¢³öÓöÏÕÇó¾ÈÐźŲ¢±¨¸æÄ¿½ñλÖ㬣¬£¬£¬£¬×ÊÖú¾ÈÔ®Ö°Ô±ÔÚµÚһʱ¼äÈ·ÈÏʧÊÂλÖ㬣¬£¬£¬£¬¾¡¿ì¿ªÕ¹¾ÈÔ®¡£¡£¡£¡£¡£¡£¡£¡£½ñÄê»á¹ÙÍø´¬Ôغ½ÐÐÊý¾Ý¼Í¼ÒÇ¡°Éϸ¡Ê½Êý¾Ý±£» £»£» £»£»£»£»£»¤Æ÷¡±¾ß±¸ÒÔÏÂÌØÕ÷¡ª¡ª


¡ö  ¿É¼Í¼48Сʱ´¬²°º½ÐÐÊý¾Ý

¡ö  ÒÔÌ«ÍøÐźŴ«Êä

¡ö  32GB¹Ì̬´æ´¢½éÖÊ

¡ö  2¸ù24·üµçÔ´ÊäÈëÏߺÍ4¸ùÐźÅÏß´«Ê䣬£¬£¬£¬£¬¸üÈÝÒׯ¯¸¡ºÍÍÑÀë

¡ö  ÍêÕûµÄ406Õ׺պÍ121.5MHzµÄGPSÎÀÐÇλ±ê

¡ö  7ÌìÒÔÉÏµÄµç³ØÊ¹ÓÃÊÙÃü

¡ö  ÍêÕûµÄ×Ô¶¯Ñ¹Á¦ÊÍ·Å×°ÖÃ

¡ö  ´òÀ̹ҹ³Éè¼Æ¸üÀû±ã´òÀÌ



¡¾Ô¶³Ì±¨¾¯µ¥Î»¡¿


_20220511090808

È«³Ì¼à¿ØVDRÔËÐÐ״̬£¬£¬£¬£¬£¬´øÓйⱨ¾¯Ö¸Ê¾£¬£¬£¬£¬£¬ÊµÊ±ÏÔʾVDR¹©µç״̬£¬£¬£¬£¬£¬´óÆÁĻҺ¾§ÏÔʾ¿ÉÒÔͬʱÏÔʾ¸ü¶àµÄ±¨¾¯ÐÅÏ¢£¬£¬£¬£¬£¬¸üÈÝÒ×ÈÃÄúɨ³ý¹ÊÕÏ¡£¡£¡£¡£¡£¡£¡£¡£



¡¾Âó¿Ë·çµ¥Î»¡¿


½ñÄê»á | ¹Ù·½ÍøÕ¾

ǶÈëʽÉè¼Æ£¬£¬£¬£¬£¬Íâ¹Û¾«Á·£¬£¬£¬£¬£¬×Ô¼ìϵͳÄܹ»×èÖ¹Âó¿Ë·çË𻵵¼ÖÂÒôƵÊÕÂÞʧ°Ü£¬£¬£¬£¬£¬Ò×ÓÚ×°Ö㬣¬£¬£¬£¬ÄÚÖ÷Ŵó¹¦Ð§¿ÉÒÔʹ¸ß±£ÕæÒôƵÐźżá³Ö³¤¾àÀëµÄ´«Êä¡£¡£¡£¡£¡£¡£¡£¡£



¡¾Èí¼þϵͳ¡¿


½ñÄê»á | ¹Ù·½ÍøÕ¾


½ñÄê»á | ¹Ù·½ÍøÕ¾


½ñÄê»á | ¹Ù·½ÍøÕ¾


»Ø·ÅÈí¼þ£º¸ÃÈí¼þÉè¼ÆÖ±¹ÛÇÒÒ×ÓÚÓ¦Ó㬣¬£¬£¬£¬¿ÉÒÔ×°ÖÃÔÚPCÖÐʹÓᣡ£¡£¡£¡£¡£¡£¡£

ÏÂÔØÈí¼þ£º¿É´ÓVDR¡¢Ï³ÁPDC¡¢Éϸ¡PDCí§ÒâÒ»¸ö´æ´¢½éÖÊÖÐÏÂÔØÖ¸×¼Ê±¼ä¶ÎµÄÀúÊ·Êý¾ÝÒÔ¹©ÊӲ죬£¬£¬£¬£¬ÏÂÔØÊý¾ÝÀú³Ì¿ìËÙ¡¢¾«Á·£¬£¬£¬£¬£¬¸üÀû±ãʹÊÊÓ²ìÑо¿¡£¡£¡£¡£¡£¡£¡£¡£



ÊÂÇéÁ÷³Ì


½ñÄê»á | ¹Ù·½ÍøÕ¾  

×¢²á¶©ÔÄÎÒÃǵÄ×ÊѶÓʼþ

ÍøÕ¾µØÍ¼